[本站 资讯] 7月3日,我们从一汽丰田官方获悉,丰田皇冠陆放今日(7月3日)正式开始预订。此外,我们从部分经销商获得消息,新车预售价格在28-37万元之间,并有望在8月18日正式上市。新车作为广汽丰田汉兰达的姊妹车型,冠以经典皇冠之名以及皇冠品牌LOGO由一汽丰田推出。


新车定位于中型SUV,与汉兰达是兄弟车型。前脸采用了纯黑色的中网以及大面积的横向辐条,搭配造型犀利的前大灯,整体造型颇具气势。值得注意的是,新车车头没有使用丰田标志,而是皇冠的标志,凸显出其产品的独特性。

车身侧面大量线条的运用柔中带刚,外扩的翼子板突出了车身的力量感。车身尺寸方面,新车长宽高分别为5015/1930/1750mm,轴距为2850mm,相比广汽丰田汉兰达,车身尺寸都有提升。

尾部方面,车尾处还配备了扰流板,两侧尾灯的造型设计也与头灯相呼应,后包围造型也非常犀利,并采用了单边共两出的排气设计。

内饰依旧采用了最新家族风格,整体造型较为简洁,同时车内还设计了大量的实体按键,实用性增强,此外,双12.3英寸中控屏以及全液晶仪表盘也出现在这辆车型上,让新车具有非常不错的时尚感与科技感。

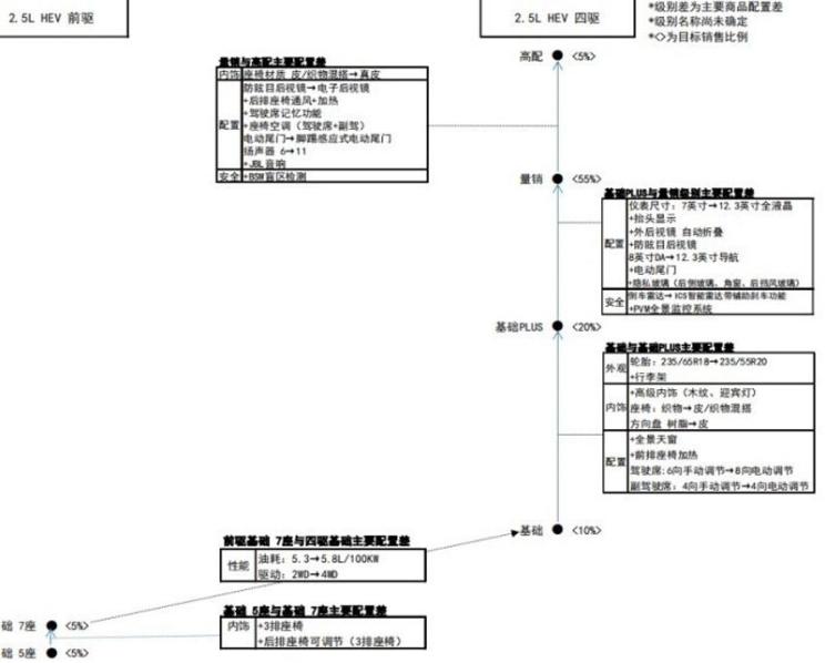
配置方面,根据此前我们我们得到的一份提前曝光的皇冠陆放部分配置信息,从图表上看,新车将会推出2.5L混动版车型,有5座版与7座版两种空间布局,以及前驱和四驱两种驱动形式可选。此外,根据上图的示意图可以推测,四驱版本可能至少有4款配置。
目前来看,新车在配置上将会有18英寸以及20英寸的轮圈、抬头显示、电动尾门、倒车雷达、刹车辅助、盲区监测、全景天窗、座椅加热、隐私玻璃等配置,并配备在不同的车型版本上。

动力方面,该车型将与广汽丰田汉兰达一样,搭载相同的2.5L混动系统,发动机最大功率为192马力(141kW),与之匹配的仍是E-CVT变速箱。底盘采用前麦弗逊后E型多连杆全独立悬架结构。
